YLB1000型移动式沥青混合料搅拌设备为移动拆装式、摹块化结构,采用间歇式强制搅拌工艺生产各种规格的沥青混凝土‖,用于配套修筑包括高等级公路路面在内的各种沥青路面‖、机场、港口等工程‖。
设备的主要技术性能参数
|
型号Model
|
YLB500
|
YLB1000
|
|
理论产置 (t/h) Theoretical Output
|
40
|
80
|
|
搅拌能力(kg/批次)Mixing Capacity
|
500
|
1000
|
|
燃料种类 Fuel
|
标配:柴油‖、重油 (可选:天然气‖、煤等)
Standard Configuration: Diesel‖、Heavy Oil(Optional:Natural Gas、Coal‖、etc.)
|
|
燃油消耗率(kg/t) Fuel Consumption
|
≤6.5
|
|
除尘类型 Dust Collector Type
|
惯性除尘器 + 布袋除尘器 Inertial Dust Collector + Backflush Bag Filter
|
|
粉尘排放浓度 (mg/Nm³) Dust Emission Concentration
|
≤50
|
|
环境噪音 (dB(A)) Ambient Noise
|
≤85
|
|
操作工位噪音 (dB(A)) Operation Position Noise
|
≤70
|
|
振动筛 Vibrating Sieve
|
四层七段式 4-Layer 7-Stage
|
|
提升机 Hoist
|
板式链条Plate Chan
|
|
操作系统 Operating System
|
手动/半自动/全自动 Manual/Semi-Automate/Fully Automatic
|
|
计量精度
Weighing Accuracy
|
骨科 Aggregate
|
动态
Dynamic
|
≤±2.5%
|
静态
Static
|
≤±0.4%
|
|
粉料 Powder
|
≤±2.5%
|
≤±0.3%
|
|
沥青 Asphalt
|
≤±2.5%
|
≤0.2%
|
|
移动单元数量(套)Number of Mobile Units
|
1
|
5
|
|
拖挂时速 (km/h)Trailer Speed
|
≤40
|
|
整机占地面积(长m*宽m)Area for Whole Plate
|
41*22
|
33*25
|
|
装机总功率(KW)Total Installed Power
|
180
|
260
|
注:1. 理论产量为标准工况 (标准大气压下‖,环境温度20℃, 冷集料含水率5%时‖,热骨料温度160℃‖,循环时间45S,成品料为中粒式)下的产料‖。
2. 以上参数不含选配件 (30吨沥青罐/重油罐‖、50吨沥青罐/重油罐、50吨底置式成品料仓‖、100吨底置式成品料仓)‖,如有变动,以产品为准‖。
第三节 设备结构及工作原理简介
一‖、设备结构简介
全套设备按功能要求分为十个功能单元和五个移动单元,功能单元为:冷料配料‖、冷料输送‖、冷料烘干、油燃烧〓、导热油加热〓、沥青储存配给〓、粉料回收配给〓、沥青混合料搅拌、排风除尘及电气控制〓。移动单元为:干燥滚筒单元〓、沥青罐单元、搅拌层单元〓、热骨料仓振动筛单元〓、配料站单元。各功能单元结构简述如下:
1〓、冷料配料
冷料配料为四个料斗〓,进料口处设隔网〓,可防止超规格大料进入料斗。每个料斗下部设有变频调速给料皮带〓,集承料〓、给料于一体,由变频调速电机驱动〓,给料皮带下面安装有集料输送皮带〓,由电动滚筒驱动,将配好的冷骨料送到冷集料皮带输送机上〓。每个料斗都装有料流检测装置〓,和无料报警灯系统。
2〓、冷料皮带输送机
冷骨料皮带输送机〓,由皮带、机架、电动滚筒等组成,机架采用整体珩架式。
3、 冷料烘干滚筒
烘干滚筒采用链驱动,内部设有特殊结构的叶片,大大提高了滚筒的热交换效率。在出料口端设有测温仪检测骨料温度。该机由滚筒体、机架、驱动装置等组成。
4、 油燃烧器
选用福瑞达FRD-550CHPB与沥青搅拌设备配套的高效、耐用型燃烧器。由燃烧器本体、鼓风机、供油系统(煤气点火供气系统用户自备)、电控部分等组成。
5、 导热油加热炉
30x104kcal/h导热油加热炉是独立、全自动/手动控制的导热油加热系统,由控制部分、燃烧器、加热炉膛、循环油管路、油泵及传热介质(用户自备)等组成。
6、 沥青供给系统
沥青供给设计成一个45t沥青罐。由沥青管道连成一个整体??赏瓿闪で嗟拇⒋妗⒓尤?、保温、循环、输入、输出等多项功能。
7、粉料回收储存配给
系统由除尘器一、二级储存室组成。可完成储存及输送到粉料计量斗的全部过程。除尘器一级储存室与热料提升机相连, 除尘器二级储存室通过螺旋输送机把粉料输送到主楼上.
8、 沥青混合料搅拌楼
搅拌楼由热骨料提升机、热骨料筛分机、热骨料储仓、计量搅拌总成、及支腿等组成。其中热骨料提升机为垂直斗式提升;热骨料筛分为单轴电机驱动的三层半筛结构;热骨料储仓则按骨料大小分成四个仓,分别由微机控制其出料量;计量方式采用美国传力压式传感器称重计量,沥青由泵强制喷洒,搅拌器为双轴卧式搅拌结构。
9、 排风除尘系统
排风除尘系统由一级惯性除尘器、二级袋式除尘器、回粉螺旋输送机、风管和排风机等组成。一级除尘下来的大颗粒粉尘由回粉锁气管输送到搅拌楼热骨料提升机入口,而二级除尘回收的粉尘由回粉螺旋输送到主楼称量搅拌。
10、 电气控制系统
电气控制系统分成控制部分及控制室两块??刂撇糠钟胂喙氐幕挡糠峙浜?,实现配电、电力拖动、参数设置、生产管理及自动控制全部过程。控制用的各元器件除导热油加热炉外,均集中安置在控制室内。控制室内装有大容量空调,设有大面积玻璃窗,人、机环境舒适,视野开阔。
二、工作原理简介
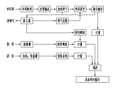
整机包括冷料配料输送、加热烘干、沥青供给、粉料供给、计量搅拌及排风除尘等主要功能系统,其工艺流程原理见图1-1:
图1-1 工艺流程原理图
即:不同规格的砂石料用装载机装入冷料配料机仓内,根据设定值,经给料皮带变频调速容积计量后落到集料皮带上、;由冷料皮带输送机输送到烘干滚筒内。以逆流加热的方式将砂石料烘干加热到一定的温度、,和设定的温度比较后、,微机将自动调节燃烧器的火焰强度。加热好的砂石料、,连同一级除尘收集的粉尘一起由热骨料提升机提升、,送入到热骨料筛分机中,筛分成四种规格的骨料、,进入四个热料储仓内存储起来、。按照设定的配比,四种规格的骨料按一定的次序分批投入到骨料计量仓内累加称重、;同时沥青供给系统送来的热沥青和粉料供给系统送来的粉料也按其设定的配比进行称重计量、。当三种料都称重完毕后,再按照一定的先后次序投入到搅拌锅内进行强制搅拌、。搅拌好的成品料由汽车直接拉走、。
另外,从烘干滚筒排出的高温含尘烟气首先经滚筒烟箱沉降后进入除尘器初步净化、,将收集的粉尘送到热骨料提升机的进口、;接着含尘烟气进入袋式除尘器、,净化后的烟气直接排入大气。而袋式除尘器回收的粉尘则由螺旋输送机输送到主楼搅拌称量、。
控制系统的控制微机、,依靠各传感器检测到的信号对物料配比、沥青含量、、拌和料温等重要参数进行控制、,确保所生产的拌和料质量满足用户的使用要求。另外在整个工艺流程中电控系统还设有联锁薄ⅲ护装置┃,使设备免受意外停机事故的损坏┃。